Have you ever wondered how airplane toilets work and what happens to the waste after you flush? Airplane toilets are an engineering marvel designed to function efficiently at high altitudes while maintaining hygiene and safety. Understanding their inner workings can enhance your travel experience and appreciation for aviation technology.

Traveling by air has become a common mode of transportation for millions of people worldwide. Despite advancements in flight technology, one aspect of air travel that often sparks curiosity is the functionality of airplane toilets. These compact yet sophisticated systems are specifically designed to handle waste in a confined space under unique conditions.

In this article, we will explore the mechanics of airplane toilets, how they differ from traditional plumbing systems, and the processes involved in waste management. Whether you're a frequent flyer or simply curious about aviation technology, this guide will provide you with a detailed understanding of how airplane toilets operate.

Introduction

Airplane toilets have come a long way since the early days of aviation. Initially, passengers had to rely on rudimentary solutions like chemical toilets or even portable containers. Today, modern airplane toilets are equipped with advanced technology that ensures efficient waste management while maintaining cleanliness and safety.

The primary challenge in designing airplane toilets lies in creating a system that operates effectively at high altitudes where atmospheric pressure is significantly lower. This requires specialized engineering solutions that differ from traditional plumbing systems used on land.

Understanding the inner workings of airplane toilets not only satisfies our curiosity but also highlights the ingenuity of aviation engineers in addressing practical challenges faced during air travel.

The History of Airplane Toilets

The evolution of airplane toilets reflects the broader advancements in aviation technology. In the early days of aviation, toilets were basic and often inadequate for long-haul flights. Passengers on early commercial flights sometimes used buckets or chemical toilets that were manually emptied upon landing.

During the 1950s and 1960s, airlines began installing more sophisticated systems. However, these early designs were prone to malfunctions and lacked the efficiency of modern systems. It wasn't until the late 1970s that a breakthrough occurred with the invention of the vacuum toilet system by James Kemper.

The introduction of vacuum toilets revolutionized airplane waste management by significantly reducing water usage and improving overall efficiency. Today, nearly all commercial aircraft are equipped with vacuum toilets, which have become the industry standard.

The Technology Behind Airplane Toilets

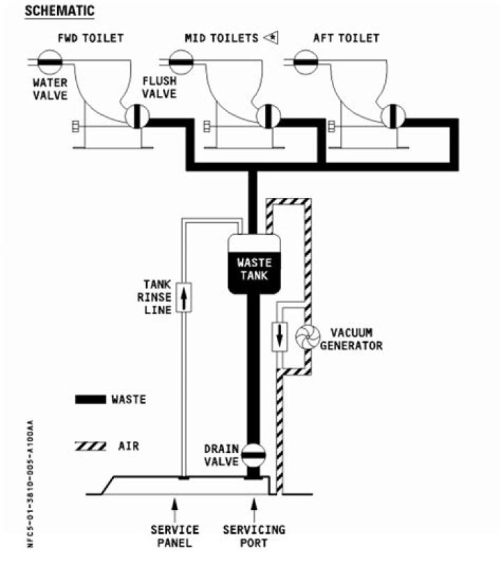
Components of an Airplane Toilet

Airplane toilets consist of several key components that work together to ensure proper functionality. These include:

  • Seat and lid
  • Bowl with a blue disinfectant liquid
  • Vacuum pump system
  • Waste holding tank

Each component plays a crucial role in the operation of the toilet, from user comfort to waste disposal.

How Vacuum Technology Works

The vacuum toilet system is the backbone of modern airplane toilets. Unlike traditional toilets that rely on gravity and water to flush waste, vacuum toilets use suction to move waste into a holding tank. This method significantly reduces water usage, which is essential for conserving resources during flights.

The vacuum pump creates a powerful suction force that pulls waste through pipes into the holding tank. The blue disinfectant liquid helps break down waste and prevents odors from spreading throughout the aircraft.

How Flushing Works

Flushing an airplane toilet is a straightforward process that involves pressing a button. When the button is pressed, the vacuum pump activates, creating suction that pulls waste into the holding tank. The entire process is completed in seconds, ensuring efficiency and minimizing water usage.

Contrary to popular belief, airplane toilets do not flush waste out of the aircraft during flight. All waste is stored in a holding tank until the plane lands, where it is then emptied and disposed of properly.

The flushing mechanism is designed to handle both liquid and solid waste effectively, ensuring cleanliness and hygiene for all passengers.

Waste Management Systems

Storage and Disposal

Waste from airplane toilets is stored in a specialized holding tank located within the aircraft. These tanks are designed to withstand the pressures of high altitudes and are regularly inspected for leaks or malfunctions.

Upon landing, ground crew members connect a hose to the waste tank and empty its contents into a waste disposal vehicle. The waste is then transported to a treatment facility where it undergoes proper processing and disposal.

Environmental Impact

Efforts are being made to minimize the environmental impact of airplane waste management. Airlines are increasingly adopting sustainable practices, such as recycling water and reducing chemical usage in disinfectant solutions.

Research is also being conducted into alternative waste management systems that could further reduce the environmental footprint of aviation.

Maintenance and Cleaning

Regular maintenance and cleaning are essential for ensuring the proper functioning of airplane toilets. Airlines have strict protocols in place to inspect and service toilets between flights. This includes checking for leaks, replacing worn parts, and thoroughly cleaning the toilet bowl and surrounding areas.

Cleaning crews use specialized equipment and cleaning solutions to sanitize airplane toilets, ensuring they remain hygienic for all passengers. Regular maintenance not only improves passenger comfort but also extends the lifespan of the toilet system.

Environmental Considerations

The aviation industry is increasingly focusing on reducing its environmental impact, including waste management practices. Airplane toilets are a significant area of concern due to the chemicals used in disinfectant solutions and the energy required for waste disposal.

Advancements in technology are helping to address these challenges. For example, some airlines are experimenting with biodegradable disinfectant solutions and more efficient waste disposal methods. These innovations aim to reduce the environmental impact of airplane toilets while maintaining hygiene and safety standards.

Common Myths About Airplane Toilets

There are several misconceptions about airplane toilets that have gained popularity over the years. Let's debunk some of these myths:

  • Myth 1: Airplane toilets flush waste into the sky. Fact: All waste is stored in a holding tank until the plane lands.
  • Myth 2: Airplane toilets use large amounts of water. Fact: Vacuum toilets use minimal water, typically less than a liter per flush.
  • Myth 3: Airplane toilets are unsanitary. Fact: Airlines adhere to strict hygiene standards and regularly clean and maintain toilets.

Understanding the truth about airplane toilets can help alleviate concerns and enhance the travel experience.

Safety and Hygiene Standards

Regulations and Compliance

Airlines must comply with strict safety and hygiene standards set by aviation authorities. These regulations ensure that airplane toilets are designed and maintained to the highest standards, protecting both passengers and crew.

Regular inspections and certifications are required to confirm that toilets meet all necessary safety and hygiene requirements. Airlines invest heavily in training staff to properly maintain and clean toilets, ensuring a safe and hygienic environment for all passengers.

Passenger Responsibilities

While airlines play a crucial role in maintaining toilet hygiene, passengers also have responsibilities. Proper use of airplane toilets, such as disposing of waste correctly and avoiding flushing foreign objects, helps ensure the system functions effectively.

Passengers are encouraged to report any issues with airplane toilets to cabin crew immediately, allowing prompt action to be taken.

The Future of Airplane Toilets

As technology continues to advance, the future of airplane toilets looks promising. Innovations in materials, design, and waste management systems are expected to further enhance the efficiency and sustainability of airplane toilets.

Some potential developments include:

  • Smart toilets equipped with sensors to monitor usage and detect issues.
  • Waterless flushing systems that eliminate the need for water entirely.
  • Advanced waste treatment solutions that convert waste into usable resources.

These advancements will not only improve the passenger experience but also contribute to a more sustainable aviation industry.

Conclusion

In conclusion, airplane toilets are a remarkable example of engineering innovation designed to meet the unique challenges of air travel. From their humble beginnings to the advanced vacuum systems used today, these toilets have evolved significantly over the years. Understanding how airplane toilets work can enhance our appreciation for aviation technology and improve our travel experiences.

We encourage readers to share this article and leave comments with any questions or insights. For more informative content about aviation and travel, explore our other articles and stay updated on the latest developments in the industry.